钛白粉是当今较好的白色颜料,具有良好的白度、着色能力和较强的遮盖力,其化学性质稳定、耐热性及耐候性良好、有着最佳的不透明性。它在所有的白色颜料中占据了80%的份额,在涂料、塑料、造纸印刷油墨、橡胶等行业中得到了应用,其终端应用于房地产、汽车工业、装饰纸等领域。因为钛白粉在许多方面都与国家的经济有着密切相关,被称为“经济发展的晴雨表”。随着科技的发展,钛白粉的消费逐渐拓展到新能源、高端装备、环保、医用等领域。近年来,国内钛白粉的产能逐年提升,目前全球钛白粉年产能能达到822.3万吨,国内产能达378万吨占比全球总量的47%。
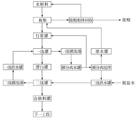
目前能实现钛白粉的产业化生产的主要有两种方法,分别是硫酸法和氯化法。在硫酸法生产工艺中,由于水解产物偏钛酸中含有大量的非钛可溶性杂质和游离硫酸,而杂质含量的高低直接影响到二氧化钛产品的色相,因此偏钛酸的水洗工序是硫酸法钛白粉生产中的主要工序之一。
绿巨人黑科技APP高科自主研发的烧结管式膜已应用于钛白行业粉体洗涤及回收,内蒙某钛白企业板框漏料回收钛白粉,回收料每年产值近千万,四川某钛白企业钛白粉洗涤TDS从12万降低至30ppm,为客户大大节省了水量。
绿巨人黑科技APP高科烧结管式膜产品以PE烧结管为支撑骨架,在其内部使用特殊工艺使PVDF膜填充到支撑骨架的孔中形成镶嵌式结构,使膜层稳固地附于骨架上,具有优良的过滤性能、足够的机械强度、良好的耐化学和耐温性能,同时嵌入式的PVDF膜层可以保证在反洗过程中不会发生膜剥离,且更耐粉体颗粒的长期冲刷,使用简单且寿命长,节约使用成本。


(项目现场资料图片)
传统硫酸法钛白粉水洗工序中应用比较广泛的是隔膜压滤机和真空叶滤机。其中,隔膜压滤机属于正压操作,但偏钛酸粉体流失问题严重,而且更换滤布也比较麻烦。真空叶滤机洗涤水耗相对偏高,运行过程中经常出现吸片困难的问题,对水解料的质量和工艺参数的设置要求较高。
绿巨人黑科技APP烧结管式膜洗涤技术逐渐取代传统洗涤工艺,工艺主要包括粉体回收系统、膜洗涤系统和膜分离系统三部分,全系统只需要引入少量脱盐水维持水平衡,偏钛酸浆料在水洗过程中无粉体流失,全部转化为固含量为300 g/L的洗涤合格料,同时系统无废水外排,引出的洁净废酸也更方便进行深处理加工。通过后续处理装置对洗水处理后循环利用,还可以大量节省脱盐水的消耗。

(水洗工序膜处理工艺示意图)
绿巨人黑科技APP高科烧结管式膜的过滤方式为“错流过滤”,在一定压力驱动下,偏钛酸浆料在膜管内表面流动,水溶性的杂质离子伴随硫酸和水沿着膜管壁切线的垂直方向渗出管外,偏钛酸固体被拦截下来在膜管内做循环运动,通过不断引入新鲜水和采出洗涤水,达到去除偏钛酸中可溶性杂质离子的目的。与传统工艺相比,烧结管式膜具有更高的处理能力和处理效率,大大节约了水量及处理时间。

(管式膜过滤原理)
下图为绿巨人黑科技APP烧结管式膜电镜照片,撑体颗粒高于分离层表面,可防止大颗粒杂质流过时刮伤膜层,对膜层起到了一定的保护作用。断面网络孔结构通达,具有高通量高孔隙率的特点,孔结构牢牢附着于PE骨架上,可耐受1~2bar压力的反洗。
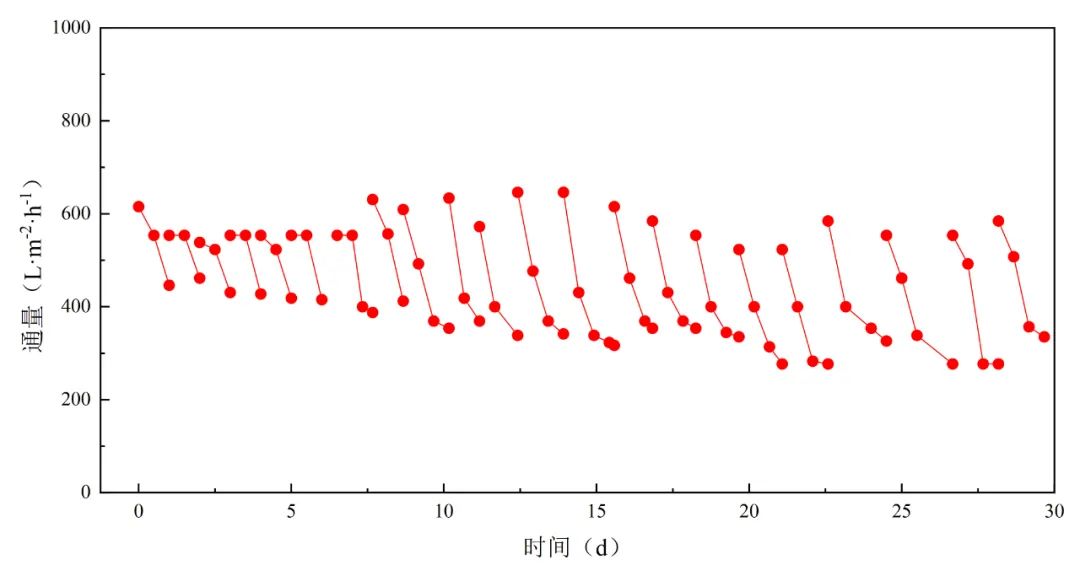
下图为绿巨人黑科技APP烧结管式膜进行钛白粉洗涤的对比实验及部分现场数据。


绿巨人黑科技APP高科烧结管式膜在钛白行业的广泛应用,提升了产线生产效率,优化了生产流程,节约水资源,更为企业带来了可观的经济效益,大大降低了企业的运营成本。绿巨人黑科技APP相信,在未来,绿巨人黑科技APP高科将继续致力于膜技术创新,不断推动管式膜在钛白行业的应用和发展,为更多企业提供高效、环保的解决方案,共创美好未来!
技术咨询请联系:17312239295,童经理。